|
|
| 當前位置:主頁 > 干燥設備系列 |
YPG系列壓力噴霧(造粒)干燥機 |
|
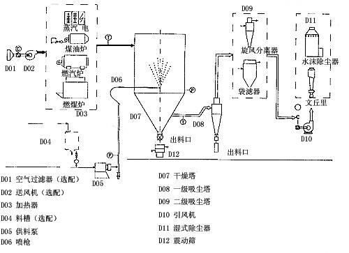
產品概述 本機組干燥機是一種可以同時完成干燥和造粒的裝置。按工藝要求可以調節料液泵的壓力,流量,噴孔的大小,得到所需的按一定大小比例的球形顆粒。 本機組工作過程為料液通過隔膜泵高壓輸入,噴出霧狀液滴,然后同熱空氣并流下降,大部分粉粒由塔底排料口收集,廢氣及其微小粉末經旋風分離器分離,廢氣由抽風機排出,粉末由設在旋風分離器下端的授粉筒收集,風機出口處還可裝備二級除塵裝置,回收率在96-98%以上。 本機組干燥機與物料接觸部分的塔體、管道、分離器的材料,均采用SUS304制作。在塔體內部與外殼之間有足夠的保溫層,填充材料為超細玻璃棉,塔體設有觀察門、視鏡、光源及控制儀表,由電氣控制操作臺控制和顯示。 本機組的熱源裝置采用蒸汽加熱或電加熱器,具有操作方便、啟動快、結構緊湊、熱風干凈清潔等優點。另外在電氣控制柜內裝有電加熱器的控制調節裝置,使進口溫度無級調節。對于缺電地區可采用蒸汽加熱或燃煤、燃油熱風爐等方式,局部或全部代替電加熱裝置。本廠可提供根據用戶的實際需要的各種加熱方式。
設備特點 干燥速度快,料液經霧化后表面積大大增加,在熱風氣流中,瞬間就可蒸發95-98%的水分,完成干燥的時間僅需十幾秒到數十秒鐘,特別適用于熱敏性物料的干燥。 所得產品為球狀顆粒,粒度均勻,流動性好,溶解性好,產品純度高,質量好。 使用范圍廣,根據物料的特性,可以用熱風干燥也可以用冷風造粒,對物料的適應性強。 操作簡單穩定,控制方便,容易實現自動化作業。
應用范圍 化工:有機催化劑,樹脂,合成洗衣粉,油脂類,硫銨,染料,染料中間體,白碳黑,石墨,磷銨等。 食品:氨基酸及類似物,調味料,蛋白質,淀粉,乳制品,咖啡抽取物,魚粉,肉精等。 制藥:中成藥,農藥,抗生素,醫藥沖劑等。 陶瓷:氧化鎂,瓷土,各種金屬氧化物,白云石等。 噴霧造粒:各種肥料,氧化鋁,陶瓷粉,制藥,重金屬超硬鋼,化肥,粒狀洗衣粉,中成藥等。 噴霧冷卻造粒:胺基脂肪酸,石蠟,甘油酸脂,牛脂等。 噴霧結晶,噴霧濃縮,噴霧反應等方面也經常使用。
工作原理
 工藝流程
 技術參數
|
型號
項目 |
YPG-25 |
YPG-50 |
YPG-100 |
YPG-150 |
YPG-200 |
YPG-300 |
YPG-500 |
YPG-1000~2000 |
|
蒸發量kg/h |
25 |
50 |
100 |
150 |
200 |
300 |
500 |
該指標按實際情況確定 |
|
隔膜泵 |
功率kw |
0.35 |
4 |
7.5 |
11 |
15 |
22 |
30 |
|
壓力Mpa |
根據物料實驗效果在0.6~5之間調節,一般操作在1~3之間。 |
|
塔身直徑mm |
1300 |
1800 |
2400 |
2600 |
2800 |
3200 |
3800 |
|
設備總高mm |
7800 |
9200 |
11600 |
14000 |
15300 |
17100 |
19000 |
|
電加熱Kw |
75 |
120 |
150 |
溫度低于200度時,具體按實際計算 |
|
蒸汽+電 Mpa+Kw |
0.5+54 |
0.6+90 |
0.6+108 |
|
熱風爐 Kcal/h |
100000 |
150000 |
200000 |
300000 |
400000 |
600000 |
1000000 | |
 |
 |
| EYH型二維運動混合機 |
|
 |
| DW系列帶式干燥機 |
|
 |
| DWP噴射氣流干燥機 |
|
 |
| XSG系旋轉閃蒸干燥機 |
|
 |
| JYG系列槳葉干燥機 |
|
 |
| GFG型高效沸騰干燥機 |
|
 |
| FG系列氣流干燥機 |
|
 |
| QPG系氣流噴霧干燥機 |
|
 |
| ZB型真空耙式干燥機 |
|
 |
| HZG回轉滾筒干燥機 |
|
 |
| HG系列滾筒刮板干燥機 |
|
 |
| ZLG振動流化床干燥機 |
|
 |
| PLG系盤式連續干燥機 |
|
 |
| XF系列沸騰干燥機 |
|
|
|
|
|
|